您当前的位置:成果库 > 一种黑盒子记忆性失真补偿方法
基本信息
- 成果类型 高等院校
- 委托机构 西安电子科技大学
- 成果持有方 西安电子科技大学
- 行业领域 通讯领域
- 项目名称 一种黑盒子记忆性失真补偿方法
- 知识产权 发明专利
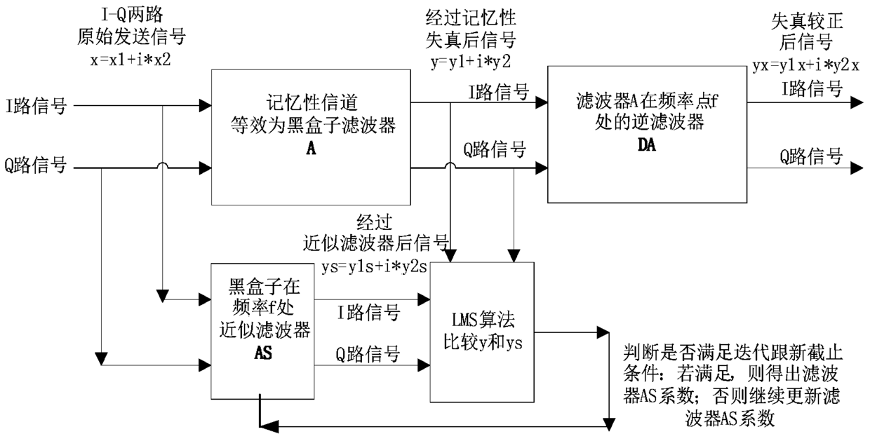
- 项目简介 本发明涉及一种黑盒子记忆性失真补偿方法,其包括以下步骤:1信号x经过信道也即黑盒子滤波器A后的输出信号y,将会产生记忆性失真信号,2信号经过滤波AS的输出为ys,LMS算法比较y和ys,不断迭代更新,得出AS的抽头系数,从而得出了信道的对于频率fc的记忆性失真特性,3滤波器AS求逆,得出滤波器DA的抽头系数;4输入信号x,经过信道的输出y,产生记忆性失真,失真信号经过信道逆滤波器DA矫正得出输出信号ys,恢复出来原始输入信号x。本发明的方法具有有益效果1当信道中记忆特性参数未知时,可得出信道记忆性失真特性并矫正;2当有一个参数未知的滤波器,可得出滤波器的参数,并得出滤波器对应的逆滤波器。
-
交易信息
- 意向交易额 面议
- 挂牌时间 2017/12/05
- 委托机构 西安电子科技大学
- 联系人姓名 王小刚
- 联系人电话 15802954800
- 联系人邮箱 745490733@qq.com
- 分享至:


398
2018/08/27
咨询成果
发布成果